Daily Archives: February 26, 2026

BusinessFinance

In the complex and continually shifting arena of financial services, maintaining regulatory compliance is central to an institution’s ...
BusinessTechnology & Gadgets

The Role of Fiber Optic Networks in Modern Connectivity

The Evolution of Telecommunications and Fiber Optics  Our modern world runs on seamless communication. For businesses, this means ...
BusinessIndustrial

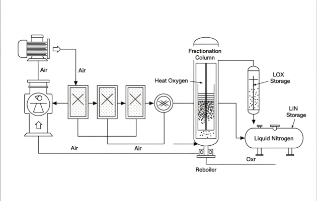
From Air to Assets: Exploring Air Separation Units and Processes

The Cryogenic Air Separation Process: A Step-by-Step Guide The core of modern air separation technology, especially for producing ...
BusinessConstruction

Best Global Construction Company

Excellence at an international level is measured by what holds steady under pressure. Large-scale builds demand coordination, foresight, ...
Property MaintenanceReal EstateTravel

Why Every Host Needs a Standardized Cleaning Routine

Introduction In the world of short-term rentals, providing a clean and welcoming environment is absolutely fundamental to guest ...